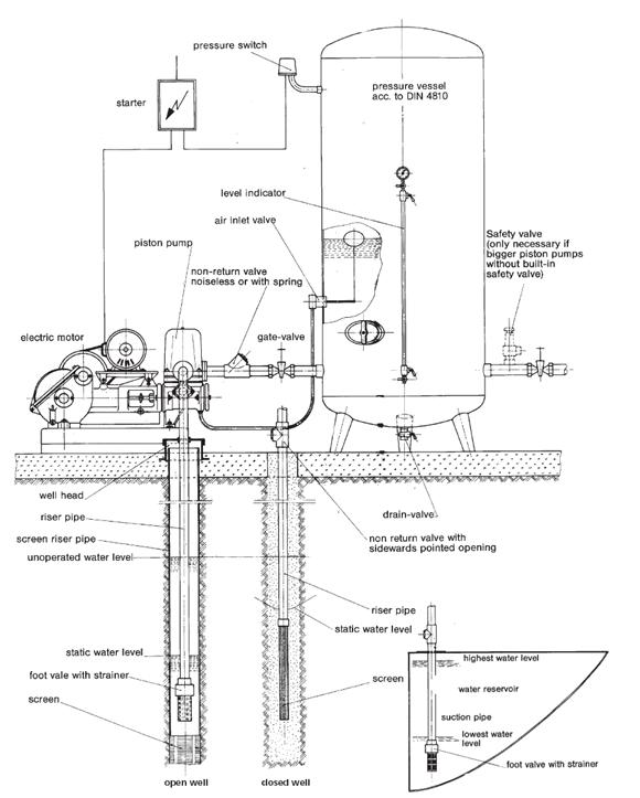
Waterworks with piston pump

Waterworks with piston pump

 

 

Waterworks with selfpriming centrifugal pump


 


New Products

 

The GERMIX MD is a new product offering designed
specifically to meet the demands/rigors of contractor
and aggregate dredging.

Call Us Now !

 

Talk to our experts

Phone:     45 36 987 298

Fax:         45 36 987 297

Email:      sales@germixx.com